 |
|
・平成11年使用済燃料受入れ・貯蔵施設完成 ・最大処理能力800トン・ウラン/年 ・使用済燃料貯蔵容量3,000トン・ウラン
|
| |
|
|
 |
本日の主な操業状況等(平成15年3月11日)
○使用済燃料の貯蔵状態の監視
○第3回施設定期検査
○「使用済燃料受入れ・貯蔵施設及び再処理施設本体の点検状況について」を公表しました。(詳細はプレス文参照)
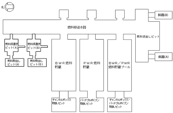
使用済燃料受入れ貯蔵プールの点検状況(平成15年3月3月11日)
|
| 施設名 |
3月11日の作業内容 |
本日の作業内容 |
PWR燃料貯蔵プール
|
詳細表面点検
フェライト量測定 |
詳細表面点検
フェライト量測定 |
BWR燃料貯蔵プール
|
詳細表面点検
フェライト量測定 |
詳細表面点検
フェライト量測定 |
BWR/PWR燃料貯蔵プール
|
なし |
なし |
燃料移送水路
燃料送出しピット
|
詳細表面点検
フェライト量測定
|
詳細表面点検
フェライト量測定 |
燃料取出しピット
燃料仮置きピット
(A) |
なし |
なし |
燃料取出しピット
燃料仮置きピット
(B) |
なし |
なし |
チャンネルボックス・バーナブル
ポイズン取扱いピット
|
なし |
なし |
チャンネルボックス取扱いピット
|
水位低下作業 |
水位低下作業 |
バーナブルポイズン取扱いピット
|
なし |
詳細表面点検 |
|
|
|
|
(特記事項)
・ PWR燃料貯蔵プールライニングプレート復旧作業(2月15日〜) |
|
|
|

|
|
(参考)
燃料貯蔵プール健全確認フロー

|
これまでの使用済燃料の受入れ状況(平成15年2月末現在) |
|
 |
|
(使用済燃料受入れ状況〉 |
| ・BWR: |
約456トン |
|
・PWR: |
約323トン | |
 |
|
〈使用済燃料受入れ状況〉 |
| ・BWR: |
2614体 |
|
・PWR: |
746体 | |
|