 |
|
・平成11年使用済燃料受入れ・貯蔵施設完成
・最大処理能力800トン・ウラン/年
・使用済燃料貯蔵容量3,000トン・ウラン
|
| |
|
|
 |
本日の主な操業状況等(平成15年5月21日)
○使用済燃料の貯蔵状態の監視
○第3回施設定期検査
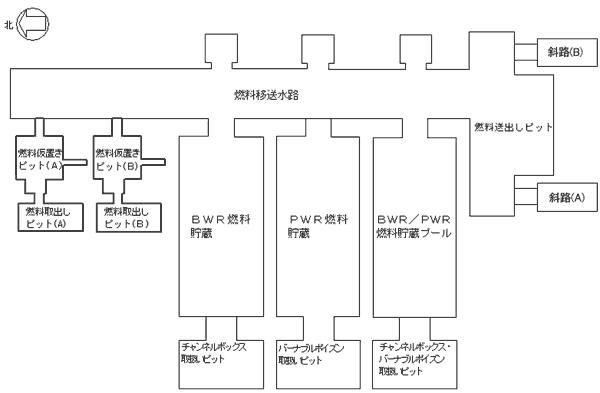
使用済燃料受入れ貯蔵プールの点検状況(平成15年21日)
|
| 施設名 |
5月21日の作業内容 |
本日の作業内容 |
PWR燃料貯蔵プール
|
なし |
なし |
BWR燃料貯蔵プール
|
先張り壁コーナーライニングプレート点検 |
先張り壁コーナーライニングプレート点検 |
BWR/PWR燃料貯蔵プール
|
なし |
なし |
燃料移送水路
燃料送出しピット
|
先張り壁コーナーライニングプレート点検
水位低下作業
斜路試験片切り出し作業
|
先張り壁コーナーライニングプレート点検
水位低下作業
斜路試験片切り出し作業 |
燃料取出しピット
燃料仮置きピット
(A) |
先張り壁コーナーライニングプレート点検 |
先張り壁コーナーライニングプレート点検 |
燃料取出しピット
燃料仮置きピット
(B) |
先張り壁コーナーライニングプレート点検 |
先張り壁コーナーライニングプレート点検 |
チャンネルボックス・バーナブル
ポイズン取扱いピット
|
なし |
なし |
チャンネルボックス取扱いピット
|
なし |
なし |
バーナブルポイズン取扱いピット
|
先張り壁コーナーライニングプレート点検 |
先張り壁コーナーライニングプレート点検 |
補給水槽
|
なし |
なし |
低レベル廃液収集槽
|
なし |
なし |
|
|
|
|
(特記事項)
・PWR燃料貯蔵プールの漏えい事象に係る点検および燃料送出しピットの漏えい事象に係る類似箇所点検については5月14日に終了 |
|
|
|

|
|
(参考)
燃料貯蔵プール健全確認フロー

|
これまでの使用済燃料の受入れ状況(平成15年4月末現在) |
|
 |
|
(使用済燃料受入れ状況〉
|
| ・BWR: |
約456トン |
|
・PWR:
|
約323トン
|
|
 |
|
〈使用済燃料受入れ状況〉
|
| ・BWR: |
2614体 |
|
・PWR:
|
746体
|
|

|