 |
|
・平成11年使用済燃料受入れ・貯蔵施設完成
・最大処理能力800トン・ウラン/年
・使用済燃料貯蔵容量3,000トン・ウラン
|
| |
|
|
 |
本日の主な操業状況等(平成15年4月14日)
○使用済燃料の貯蔵状態の監視
○第3回施設定期検査
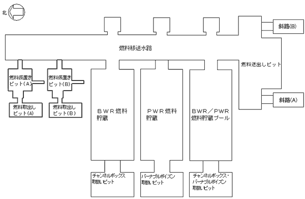
使用済燃料受入れ貯蔵プールの点検状況(平成15年4月14日)
|
| 施設名 |
4月14日の作業内容 |
本日の作業内容 |
PWR燃料貯蔵プール
|
燃料送出しピット類似箇所点検 |
燃料送出しピット類似箇所点検 |
BWR燃料貯蔵プール
|
詳細表面点検
フェライト量測定 |
詳細表面点検
フェライト量測定 |
BWR/PWR燃料貯蔵プール
|
詳細表面点検
フェライト量測定 |
詳細表面点検
フェライト量測定 |
燃料移送水路
燃料送出しピット
|
詳細表面点検
フェライト量測定
詳細調査
燃料送出しピット類似箇所点検
水位低下作業
|
詳細表面点検
フェライト量測定
詳細調査
燃料送出しピット類似箇所点検
水位低下作業 |
燃料取出しピット
燃料仮置きピット
(A) |
フェライト量測定
詳細調査
燃料送出しピット類似箇所点検 |
フェライト量測定
詳細調査
燃料送出しピット類似箇所点検 |
燃料取出しピット
燃料仮置きピット
(B) |
フェライト量測定
詳細調査 |
フェライト量測定
詳細調査
燃料送出しピット類似箇所点検 |
チャンネルボックス・バーナブル
ポイズン取扱いピット
|
燃料送出しピット類似箇所点検 |
なし |
チャンネルボックス取扱いピット
|
燃料送出しピット類似箇所点検 |
燃料送出しピット類似箇所点検 |
バーナブルポイズン取扱いピット
|
フェライト量測定 |
なし |
補給水槽
|
詳細表面点検 |
詳細表面点検 |
低レベル廃液収集槽
|
詳細表面点検 |
詳細表面点検 |
|
|
|
|
(特記事項)
なし |
|
|
|

|
|
(参考)
燃料貯蔵プール健全確認フロー

|
これまでの使用済燃料の受入れ状況(平成15年3月末現在) |
|
 |
|
(使用済燃料受入れ状況〉
|
| ・BWR: |
約456トン |
|
・PWR:
|
約323トン
|
|
 |
|
〈使用済燃料受入れ状況〉
|
| ・BWR: |
2614体 |
|
・PWR:
|
746体
|
|

|