再処理工場(使用済燃料受入れ・貯蔵施設)

 

・平成11年使用済燃料受入れ・貯蔵施設完成
・最大処理能力800トン・ウラン/年
・使用済燃料貯蔵容量3,000トン・ウラン
   

本日の主な操業状況等(平成15年4月11日〜13日)

4月11日〜13日
○使用済燃料の貯蔵状態の監視
○第3回施設定期検査

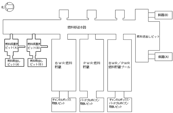
使用済燃料受入れ貯蔵プールの点検状況(平成15年4月11日〜13日)

施設名 4月11日〜13日の作業内容 本日の作業内容
PWR燃料貯蔵プール
 
 
燃料送出しピット類似箇所点検(4/11〜4/12) 燃料送出しピット類似箇所点検
BWR燃料貯蔵プール
 
 
詳細表面点検(4/11〜4/12)
フェライト量測定(4/11〜4/12)
詳細表面点検
フェライト量測定
BWR/PWR燃料貯蔵プール
 
 
詳細表面点検(4/11〜4/12)
フェライト量測定(4/11〜4/12)
詳細表面点検
フェライト量測定
燃料移送水路
燃料送出しピット
 
詳細表面点検(4/12)
フェライト量測定(4/11〜4/12)
詳細調査(4/11〜4/12)
燃料送出しピット類似箇所点検(4/11〜4/12)
詳細表面点検
フェライト量測定
詳細調査
燃料送出しピット類似箇所点検
水位低下作業
燃料取出しピット
燃料仮置きピット
(A)
フェライト量測定(4/12)
詳細調査(4/11)
フェライト量測定
詳細調査
燃料送出しピット類似箇所点検
燃料取出しピット
燃料仮置きピット
(B)
フェライト量測定(4/11)
詳細調査(4/12)
フェライト量測定
詳細調査
チャンネルボックス・バーナブル
ポイズン取扱いピット
 
詳細調査(4/11〜4/12) 燃料送出しピット類似箇所点検
チャンネルボックス取扱いピット

 
詳細表面点検(4/11) 燃料送出しピット類似箇所点検
バーナブルポイズン取扱いピット
 
 
詳細表面点検(4/11〜4/12) フェライト量測定
補給水槽
 
 
詳細表面点検(4/11〜4/12) 詳細表面点検
低レベル廃液収集槽
 
 
詳細表面点検(4/11〜4/12) 詳細表面点検
 
(特記事項)
 なし
 

(参考)
 燃料貯蔵プール健全確認フロー

 


これまでの使用済燃料の受入れ状況(平成15年3月末現在)

(使用済燃料受入れ状況〉

・BWR: 約456トン

・PWR:

約323トン

〈使用済燃料受入れ状況〉

・BWR: 2614体

・PWR:

746体