 |
|
・平成11年使用済燃料受入れ・貯蔵施設完成 ・最大処理能力800トン・ウラン/年 ・使用済燃料貯蔵容量3,000トン・ウラン
|
| |
|
|
 |
本日の主な操業状況等(平成15年3月3日)
○使用済燃料の貯蔵状態の監視
○第3回施設定期検査
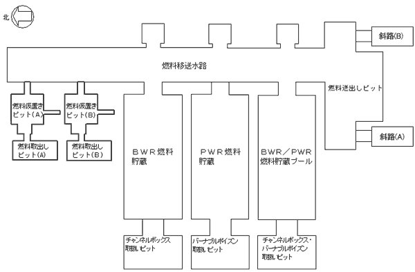
使用済燃料受入れ貯蔵プールの点検状況(平成15年3月3日)
|
| 施設名 |
3月3日の作業内容 |
本日の作業内容 |
PWR燃料貯蔵プール
|
詳細表面点検
フェライト量測定 |
詳細表面点検
フェライト量測定 |
BWR燃料貯蔵プール
|
なし |
なし |
BWR/PWR燃料貯蔵プール
|
詳細表面点検
フェライト量測定 |
詳細表面点検
フェライト量測定 |
燃料移送水路
燃料送出しピット
|
詳細表面点検
フェライト量測定
超音波探傷検査 |
詳細表面点検
フェライト量測定
超音波探傷検査 |
燃料取出しピット
燃料仮置きピット
(A) |
詳細表面点検
フェライト量測定 |
詳細表面点検
フェライト量測定 |
燃料取出しピット
燃料仮置きピット
(B) |
水位低下作業 |
水位低下作業 |
チャンネルボックス・バーナブル
ポイズン取扱いピット
|
詳細表面点検
フェライト量測定 |
フェライト量測定 |
チャンネルボックス取扱いピット
|
なし |
なし |
バーナブルポイズン取扱いピット
|
なし |
なし |
|
|
|
|
(特記事項)
・ PWR燃料貯蔵プールライニングプレート復旧作業(2月15日〜) |
|
|
|

|
|
(参考)
燃料貯蔵プール健全確認フロー

|
これまでの使用済燃料の受入れ状況(平成15年2月末現在) |
|
 |
|
(使用済燃料受入れ状況〉 |
| ・BWR: |
約456トン |
|
・PWR: |
約323トン | |
 |
|
〈使用済燃料受入れ状況〉 |
| ・BWR: |
2614体 |
|
・PWR: |
746体 | |
|